留言

水冲霜冷风机

冷库用冷风机是一种适用各种冷库的热交换设备,需与相应的制冷压缩机组配套使用。冷风机的热交换部分为铜管外套铝翅片结构、使铜管与翅片紧密贴合,减小了接触阻热、提高了热导率、使换热效果达到最大化。冷风机使用一段时间后,在翅片表面会形成霜,用户应根据具体库内情况确认化霜需求、挑选合适的型号及除霜方式的冷风机。

    详细内容

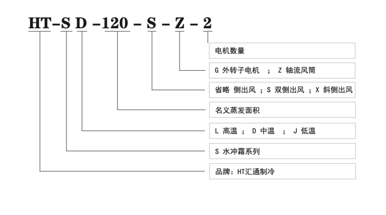
    HT-S 系列水冲霜吊顶式冷风机,适用于快速除霜需求,除霜快、能耗小。

    风机使用外转子电机,噪音小效率高,同时可选轴流风机及远射程风罩。

    根据出风需求不同有侧出风、双侧出风、以及斜侧出风可选

    1,.png

    HT冷风机配套制冷压缩机组用于各类冷库的库内冷却降温。主要分为低温、中温、高温三种,以适配不同的库温需求。

    高温冷风机(L)适用于 0 °C左右的保鲜库

    中温冷风机(D)适用于 -18°C左右的冷藏库

    低温冷风机(J)适用于 -25°C以下的速冻库 

    3,.png1735889794914.png

    详细参数

    6,.png5,.png4,.png

    留言